

一、概述
QSH汽水混合加热器是一种装设于管道上直接式加热设备,具有热效率高、噪声低、安装简单、不占空间等特点,广泛应用于采暖、空调中加热系统。
QSH汽水混合加热器结构如图所示,核心部件为拉法尔喷管,从喉口喷入的水流与从斜孔喷入的蒸汽充分混合后流出,生产热水。蒸汽和水在高速流动中混合,无噪音、无振动。

二、外型尺寸
型号 | QSH-4- | QSH-6- | QSH-8- | QSH-10- | QSH-16- | QSH-20- | QSH-24- | QSH-32- | QSH-40- | QSH-48- |
额定流量(m3/h) | 1.2 | 2.5 | 4.5 | 10 | 16 | 25 | 35 | 60 | 105 | 165 |
工作压力(MPa) | 1.0 | 1.0 | 1.0 | 1.0 | 1.0 | 1.0 | 1.0 | 1.0 | 1.0 | 1.0 |
净重(kg) | 7 | 8 | 12 | 15 | 30 | 40 | 50 | 70 | 110 | 150 |
运行重量(kg) | 8 | 9 | 14 | 17 | 35 | 48 | 60 | 85 | 140 | 200 |
噪声(dB) | ≤65 | ≤65 | ≤65 | ≤65 | ≤65 | ≤65 | ≤65 | ≤65 | ≤65 | ≤65 |
A(mm) | 240 | 360 | 360 | 360 | 660 | 660 | 660 | 1000 | 1200 | 1200 |
B(mm) | 105 | 130 | 130 | 130 | 170 | 170 | 170 | 200 | 300 | 300 |
C(mm) | 105 | 130 | 130 | 130 | 220 | 220 | 220 | 220 | 300 | 300 |
水侧法兰 | 25 | 40 | 50 | 65 | 80 | 100 | 125 | 150 | 200 | 250 |
汽侧法兰 | 25 | 40 | 50 | 65 | 80 | 100 | 125 | 150 | 200 | 250 |

三、选型参考?
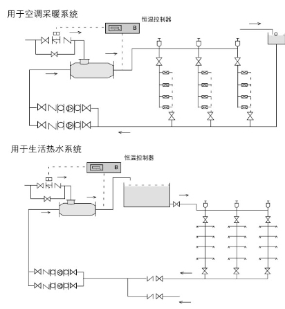
QSH汽水混合加热器可用于空调采暖、卫生热水的加热系统,根据实际水流量的蒸汽耗量选用混合器;
1、汽水混合器未通入蒸汽时,额定流量下水头损失为5mH2O,通入蒸汽后水头损失可按1m H2O考虑;
2、蒸汽压力大于水压0.05MPa以上;
3、汽水混合加热器用于生活热水系统时应设置中间水箱,不能直接进入淋浴器,防止意外事故发生;
4、汽水混合加热器适宜安装在水泵的吸水侧。
QSH汽水混合加热器蒸汽喷入量表
水压 | 蒸汽压力(MPa) | |||||
0.2 | 0.3 | 0.4 | 0.6 | 0.8 | 1.0 | |
0.1 | 660 | 910 | 1120 | 1540 | 1950 | 2350 |
0.2 | 0 | 820 | 1120 | 1540 | 1950 | 2350 |
0.3 | / | 0 | 940 | 1540 | 1950 | 2350 |
0.4 | / | / | 0 | 0 | 1950 | 2350 |
0.5 | / | / | / | / | 1890 | 2350 |
QSH汽水混合加热器蒸汽喷入量换算系数表?
QSH | 4 | 6 | 8 | 10 | 12 | 16 | 20 | 24 | 32 | 40 | 48 |
系数 | 0.26 | 0.26 | 1 | 1 | 1 | 3.7 | 3.7 | 3.7 | 10.8 | 10.8 | 10.8 |
四、安装与使用
1.汽水混合加热器可水平安装,也可以竖直向上安装,蒸汽入口应向上或水平;
2.汽水混合加热器前后装设阀门、压力表及温度计,以便于观察和调节混合器工作状况;
3.汽水混合加热器启动时,应先通水,再通汽;停机时,先关断汽源,再断水。
五、典型应用
